Водоснабжение бани своими руками
Наличие в бане воды существенно повышает комфортность принятия водных процедур и облегчает подготовку бани. Кроме того, нет надобности отводить специальные места в помещениях для емкостей под воду, отпадает необходимость периодического наполнения этих емкостей водой.

Носить воду ведрами тяжело и уже не актуально
При отсутствии водопровода бочки наполняются водой с запасом, излишки после бани выливаются на пол, в противном случае она зимой замерзнет и лед повредит емкости, а летом в результате длительного стояния воды в ней размножаются различные микроорганизмы и бактерии – вода приобретает неприятный цвет и запах.
Есть еще один плюс водопровода в бане – значительно сокращается количество выливаемой воды под баню, а это всегда проблема для деревянных конструкций и фундамента.

Водоснабжение в бане — это удобно и экономично
Как можно своими руками провести воду в баню, какое для этого требуется оборудование и какие строительные работы следует выполнять? Чтобы принять оптимальное решение в каждом конкретном случае, следует ознакомиться с существующими видами и схемами водоснабжения бани.

Водоснабжение бани своими руками
Содержание материала
Типы водоснабжения
В зависимости от периодичности использования бани водоснабжение может быть летним или всесезонным.
Летнее водоснабжение

Принципиальная схема водоснабжения
Самый простой, но и самый неудобный способ водоснабжения.
Преимущества
Водопроводные трубы прокладываются по поверхности участка, не требуется выполнять большой объем земляных работ для копания траншей. Можно пользоваться дешевыми мягкими шлангами, значительно уменьшается количество дорогостоящей водопроводной арматуры, шланги можно класть по самому короткому маршруту от источника воды до бани. И главное преимущество – дешевизна обустройства летнего водоснабжения.

Летний водоподвод

Разводка труб для летнего водопровода
Недостатки
Каждый сезон шланги нужно убирать в теплое помещение, в поверхностных трубах полностью спускать воду. Если внезапно ударили ночные заморозки, то шланги и трубы могут выйти из строя, а для покупки новых потребуется немалая сумма денег. Но самый главный недостаток – невозможность принимать банные процедуры зимой. Если же возникает необходимость пользоваться баней в зимний период времени, то нужно устанавливать в помещениях тару под воду и носить ее ведрами.

Летний водопровод
Летнее водоснабжение делают в крайних случаях, и то лишь как временное решение проблемы. Существует несколько причин, не позволяющих сразу сделать зимний подвод воды, и это не только отсутствие финансов. К примеру, на участке могут продолжаться строительные работы на других объектах, что не позволяет копать траншеи в необходимых местах или есть возможность подключения к общим инженерным сетям, но требуется время для согласования различных разрешительных документов и т. д.

Зимой в неотапливаемой бане замерзает вся имеющаяся вода
Зимнее водоснабжение
Как свидетельствует практика, даже те владельцы бань, которые вначале делали летнее водоснабжение, со временем обязательно переделывают его на зимнее. Поэтому мы советуем сразу делать зимний вариант, не терять время и деньги на временные водопроводы.

Зимнее водоснабжение
Преимущества
Главное – бесперебойное наличие воды в любое время года. Нет надобности следить за температурой воздуха и переживать о сохранности труб и шлангов во время внезапных заморозков. Кроме того, не теряется время на периодический демонтаж оборудования и повторное его подключение.

Монтажная схема зимнего водоснабжения
Недостатки
Главный недостаток – возрастание сметной стоимости производства работ и покупки оборудования. Второй недостаток – довольно большой объем земляных работ и возникновение проблем, связанных с такими работами.
Вывод – все равно делайте зимнее водоснабжение, в итоге это даст вам возможность сэкономить деньги и время. Лучше один раз израсходовать денежные средства на настоящее водоснабжение, чем вначале устанавливать временное, а потом все равно переходить на зимнее.

Рекомендуем сразу позаботиться о зимнем водопроводе в бане
Теперь рассмотрим, какое оборудование используется для водоснабжения бани.
Насосы и трубы для водоснабжения
Бытовых насосов для подачи воды существует огромное количество, они в широких пределах отличаются техническими характеристиками. При выборе конкретной модели и типа нужно учитывать индивидуальные особенности водоснабжения бани: глубину забора воды, высоту подачи, длину трубопроводов и необходимость автоматизации водозабора. Рассмотрим каждый тип насосов более подробно.
Поплавковые

Поплавковые насосы
Устанавливаются на поверхности водозабора открытых источников воды: пруд, река или колодец. Пригодны только для летнего водоснабжения.

Поплавковый насос — фото
Недостатки – относительно небольшая мощность и отсутствие встроенных систем автоматического включения/выключения, могут работать только при плюсовых температурах, требуют установки емкостей под воду.
Преимущества – независимость от уровня воды в источнике, поплавковые насосы плавают на поверхности водозабора, всасывающий патрубок всегда находится под водой, вместе с ней поднимается/опускается.
Погружные

Дренажный погружной насос
Погружаются под воду на небольшую глубину, после погружения фиксируются нержавеющими тросиками или прочными полиамидными веревками.

Насос ГНОМ
Преимущества – допускается использование при отрицательных температурах – постоянно находятся под поверхностью воды.
Это же преимущество может стать недостатком – при значительном понижении уровня воды в источнике всасывающий патрубок оголяется, работа насоса прекращается. Не отличаются большой мощностью, требуют отдельных накопителей воды, не имеют встроенной электроники управления.

Монтаж погружного насоса в колодец
Поплавковые и погружные насосы, в отличие от других типов, могут подавать воду гибким шлангами, у них нет магистралей, работающих с разрежением. Что касается автоматики, то ее можно сделать самостоятельно или приобрести отдельно в специализированных магазинах. Эти два типа насосов относятся к категории самых дешевых, используются главным образом во время установки летнего водоснабжения бани. Их легко обслуживать и ремонтировать, они всегда находятся в зоне быстрого доступа.

Процесс опускания погружного насоса в колодец за трос
Насосы с гидроаккумуляторами
Довольно новое оборудование, универсального использования.

Насосы с гидроаккумуляторами
Преимущества
Имеют встроенную автоматику включения/выключения в зависимости от давления в гидроаккумуляторе – есть возможность подключать любое оборудование, напор воды имеет стабильные показатели. По мощности значительно превосходят вышеописанные, для них не требуются дополнительные емкости под воду. Могут как всасывать воду с определенной глубины, так и подавать ее на расчетную высоту. Во время выбора конкретной марки внимательно изучайте инструкцию к насосам, обращайте внимание на глубину всасывания и высоту подачи, это очень важные критерии. Насосы с гидроаккумуляторами могут брать воду как с открытых источников, так и с неглубоких скважин.

Гидроаккумулятор горизонтального типа
Недостатки
Довольно высокая стоимость, допускается монтаж только в теплых помещениях. Если есть вероятность промерзания бани, то нужно решать вопросы с утеплением насоса или сливать с него воду. Сливать/заливать воду довольно долго, кроме того, придется устанавливать дополнительную водозапорную арматуру для слива воды с вертикальных стояков трубопроводов. Еще один недостаток – агрегаты довольно шумные, постоянное включение/выключение электрического двигателя может вызывать чувство дискомфорта.
Глубинные

Глубинный насос для скважины
Самые дорогие, надежные и мощные насосы. Применяются для установки в глубоких скважинах, имеют собственную многоступенчатую защиту от заиливания и коротких замыканий. Использовать только для одной бани экономически невыгодно, рекомендуется приобретать такие насосы для устройства водопровода во всех строениях, имеющихся на дачном участке. Недостаток – требуется накопитель воды, в большинстве случаев в этих целях используется водонапорная башня Рожновского.

Водонапорные башни Рожновского различных объемов
Глубинные насосы опускаются в скважины только на металлических трубах, применение пластиковых исключено.

Глубинные насосы

Схема подключения глубинного насоса
Откуда можно брать воду
| Источник | Описание | Иллюстрация |
|---|---|---|
| Открытые источники: река или пруд. | Если, конечно, они есть на участке. Преимущества – ноль затрат. Недостатки — могут быть вопросы к качеству воды, увеличиваются риски засорения насосов. |
Забор воды из открытого источника |
| Колодцы. | Для большинства бань – оптимальное решение. По качеству пригодна для приготовления пищи – вода из колодцев может применяться не только для бани, но и для жилого дома. |
Колодцы |
| Скважины. | Могут быть неглубокими (на песок) или глубокими (на известняк). Губина первых не превышает 20 метров, конкретные значения зависят от геодезических особенностей местности и водного баланса грунтов. Преимущества мелких скважин – относительно невысокая стоимость. Недостатки – низкий дебет воды, большие риски замуливание скважины и засорения насоса. Если вода из скважин берется регулярно – риски заиливания уменьшаются, ил всасывается насосом, сетчатый фильтр очищается. Но если скважиной пользуются очень редко, то заиливание наступает быстро. Вторые скважины имеют самые высокие показатели по всем параметрам. Но есть у них и существенный недостаток – высокая стоимость работ. Глубина бурения может составлять несколько десятков метров и более. |
Скважины |
При выборе конкретного места забора воды принимайте во внимание максимальное количество индивидуальных факторов – это аксиома любого планирования. Наш дополнительный совет – планируйте на несколько шагов вперед, не живите сегодняшним днем. Если на данный момент вам достаточно забирать воду для бани из пруда, то имейте в виду, что через несколько лет никто такой водой пользоваться не пожелает. Зачем дважды выполнять одну и ту же работу? Делайте сразу нормальный водоподвод, это значительно расширит его возможности.
Как сделать водоснабжение бани своими руками
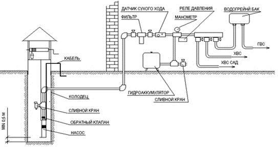
Рассмотрим один из довольно удачных по всем параметрам вариантов – зимний водоподвод из колодца с использованием насосной станции и гидроаккумулятора.

Типовая схема подключения станции с гидроаккумулятором
Шаг 1. Предварительная планировка и покупка оборудования.
Первым делом нарисуйте схему водопровода. Укажите, где именно в бане будет установлена насосная станция, к каким потребителям подключается вода, откуда производится забор. Мы рассматриваем случай, когда колодец на участке уже есть, если его нет – придется копать. Это довольно сложные работы, как правильно копается колодец расскажем в следующей нашей статье.
Схема нарисована – начинайте считать количество водозапорной арматуры и фитингов. Вы должны знать, сколько нужно угольников, тройников и соединительных муфт для водопровода, в каком количестве нужны краны, фильтры и т. д.

Виды фитингов
Дополнительный фильтр нужно устанавливать около насоса. Насос имеет один фильтр в комплектации на обратном погружном клапане, но размеры ячеек сетки могут удерживать только крупнозернистый песок. А насос боится и мелких абразивных частичек, такой фильтр их не ловит.
Видео — Фильтр для насоса в колодец, скважину
Видео — Расчет насоса для водоснабжения
Для водопровода можно использовать гибкие полиэтиленовые трубы, соединяемые разборными муфтами или пластиковые трубы, соединяемые специальным сварочным аппаратом.

Полиэтиленовые трубы

Фитинги для полиэтиленовых труб

Порядок соединения водопроводных пластиковых полиэтиленовых труб
Рекомендуем пользоваться первым вариантом для прокладки труб в траншее, такие соединение довольно надежные, при возникновении разрывных нагрузок труба немного вытягивается из резинового уплотнителя, это предусмотрено устройством муфт. Герметичность соединения не нарушается, что очень важно, если водопровод в траншее.
В бане можно применять пластиковые трубы, для их соединения нужно иметь специальный сварочный аппарат, стоит он недорого, в хозяйстве всегда пригодится. Диаметр заборных и магистральных труб не менее двух дюймов, разводку по помещению можно делать трубами меньшего диаметра. Для перехода с одного диаметра трубы к другому используйте специальные переходники.

Правильное соединение ПП трубопровода

Полипропиленовые трубы

Соединение труб
Далее вам нужно сделать замеры всех расстояний, поворотов, изгибов и т. д. Еще раз продумайте, сколько понадобится кранов и где именно они будут установлены.
Теперь можно отправляться в магазин, опытные продавцы-консультанты дадут вам дополнительные советы по оптимальной комплектации выбранного оборудования. Комплектация зависит от производителя и вида оборудования.
Мы советуем к насосу приобрести дополнительные гидроаккумуляторы.

Бак расширительный (гидроаккумулятор) горизонтальный. Расчет гидроаккумулятора
Дело в том, что установленные на насосной станции имеют небольшой объем накопителя, в большинстве случаев он не превышает пяти литров. Точнее сказать невозможно, объем накопленной воды зависит от установленного давления. Небольшой запас воды становится причиной частого включения/выключения электрического двигателя. Это создает дискомфорт и отрицательно влияет на обмотки статора и ротора. Для бани вполне достаточно установить дополнительный гидроаккумулятор на пятьдесят литров.

Насосная станция с дополнительным гидроаккумулятором
Шаг 2. Сделайте разметку и выкопайте траншею
Старайтесь не прокладывать трубу в тех местах, где в дальнейшем планируются другие постройки. Ваша труба, конечно, не газовая магистраль, но создавать себе дополнительные трудности не стоит. Глубина траншеи – не ниже уровня промерзания грунта. Для того чтобы исключить риски повреждения пластиковых труб камнями, на дно траншеи нужно насыпать песчаную подушку толщиной примерно 5 сантиметров, сверху трубы также засыпаются вначале песком, а потом землей. Если ваша земля не имеет камней – защиту песком можете не делать.

Траншея для водопровода
Подкопайте одно из колец колодца, при помощи перфоратора сделайте в кольце сквозное отверстие под трубу, отверстие должно быть на 10÷20 сантиметров выше уровня воды. Размеры отверстия должны позволять работать в нем руками, перед засыпкой траншеи замлей большая дыра закроется любым куском толстостенного оцинкованного металла или пластиком. Ввод трубопровода в баню зависит от типа фундамента, ленточный придется подкапывать.

Водопроводная труба проходит под фундаментом дома и под дренажной трубой вокруг дома
Открытый участок трубы с земли в пол бани нужно тщательно утеплить. Есть отличные промышленные утеплители для трубопроводов, но мы рекомендуем их усилить – сделать вокруг трубы деревянный короб и наполнить его стекловатой. Размеры короба по периметру не менее 50×50 сантиметров.

Водопроводная труба (синяя), прокладывается в паре с электрическим кабелем для питания насоса в скважине. Провод проложен в черной трубе для дополнительной защиты
Шаг 3. Измерьте глубину воды в колодце
Для этого надо к концу длинной веревки привязать любой груз и опустить его в колодец до упора с дном. Отрежьте вертикальный стояк таким образом, чтобы сетка обратного клапана не доставала ко дну 20÷30сантметров. Это нужно для того, чтобы во время сезонных колебаний уровня воды клапан всегда был в воде. Небольшое возвышение над дном исключит засасывание мула.
Шаг 4. Опустите в колодец заборную трубу
В комплекте с насосом реализуется обратный клапан с сетчатым фильтром, закрепите его на конце отрезка трубы.

Забор воды из колодца
Важно. Не приобретайте китайские обратные клапаны из пластика. Работают они не больше года, некачественный пластик ломается. Чтобы заменить обратный клапан придется откапывать траншею. Это довольно трудно даже летом, а если поломка случится зимой? Ответственные производители изготавливают такие клапаны из бронзы или латуни, покупайте только их.
Пластиковую трубу можно резать ножовкой по металлу или болгаркой. Для снятия заусениц и изготовления фаски в магазинах реализуются специальные приспособления, но покупать их не стоит. Дело в том, что они могут сделать фаску только в том случае, если срез будет идеально перпендикулярным к оси трубы, добиться вручную этого невозможно. Фаска отлично снимается острым ножом или делается болгаркой с плоской стороны диска. Без фаски можно повредить резиновый уплотнитель муфты, а даже незначительный подсос воздуха может стать причиной отказа работы насоса. Придется искать место подсоса и менять соединительную муфту или уплотнительные кольца.

Разборный пластиковый фитинг
Заборная вертикальная труба соединяется с горизонтальной соединительным угольником, делать это довольно неудобно, приходится обе руки просовывать в отверстие бетонного кольца колодца. Обращайте внимание, чтобы соединение было абсолютно герметичным.
Видео — Установка насоса
Шаг 5. Присоедините к выходу угольника горизонтальную трубу, лежащую в траншее
Далее выполняйте монтаж трубопровода таким же способом до вывода его в баню.
Шаг 6. Насосную станцию нужно утеплить
Мы рекомендуем дополнительно подготовить для нее приямок в земле, это значительно уменьшит риски замерзания. Приямок следует закрыть плотной крышкой, все поверхности можно обить листами пенопласта толщиной примерно десять сантиметров.

Утепление насосной станции

Как утеплить насосную станцию
Труба подведена к насосу, насос установлен в бане. На этом внешние работы завершены, можно сделать внутреннюю разводку трубопроводов. Для внутренней разводки лучше использовать пластиковые трубы, соединение выполнять специальным сварочным аппаратом.
Пока траншея не засыпана, нужно проверить работоспособность насоса. Залейте в него воду, вода должна заполнить весь трубопровод в траншее и вытеснить воздух. Это может отнять довольно много времени. Во время первого пуска насоса следует облегчить закачку, в трубах еще может оставаться воздух, насос должен выгнать его. Перед включением двигателя откройте кран из гидроаккумулятора, пусть вода с воздухом уходят без давления. Таким способом вам удастся ускорить прокачку трубопровода, полностью удалить воздух из системы и уменьшить нагрузку на насос.
Важно. Во время прокладки трубопровода в траншее старайтесь, чтобы по всей трассе он лежал ровно. В противном случае неизбежно появятся воздушные пробки, удалить их будет сложно.
Видео — Выбор, обвязка и установка насоса в скважину
Как регулировать насосную станцию
Насос с гидроаккумулятором может регулироваться на давление включения/выключения двигателя. Заводские установки не совсем соответствуют требованиям бани, они рассчитаны на подключение бытовой техники, работающей при давлении воды примерно 2,2 атм. Рекомендуем уменьшить давление, это значительно уменьшит нагрузку на двигатель и увеличит емкость гидроаккумулятора. Как это делается?
- Снимите крышку клеммника, под крышкой располагаются две регулировочные болты с пружинами. Большой регулирует давление включения, маленький регулирует давление выключения насоса.
- При поворачивании болтов буду слышны щелчки, которые свидетельствуют о срабатывании механического пускового механизма.
- Отрегулируйте болты управления таким образом, чтобы насос включался при понижении давления примерно до 0,7 атм., а выключался при повышении давления до 1,2 атм.
Гарантируем, что такие простые изменения технических характеристик срабатывания увеличат срок эксплуатации насоса минимум в полтора раза. Кроме того, значительно уменьшится шумность во время работы. Обязательно перед входом в насос поставьте дополнительный фильтр воды.
Видео — Первый запуск насосной станции на базе погружного насоса
Внутренняя разводка трубопроводов

Упрощенная правильно выполненная схема водопровода
Нужно действовать согласно нарисованной схеме, работы выполняйте не спеша. Дело в том, что после обнаружении ошибки запаянное соединение придется обрезать и делать новое, для этого нужно применять дополнительные муфты, а они не украшают водопровод. Не сваривайте все отрезки подряд, иногда нужно одно соединение пропустить, сварить следующее, а потом вернуться к предыдущему. Все решения рассказать в статье невозможно, тем более, не зная вашу схему. Опять повторим предыдущий совет – думайте на несколько шагов или технологических операций вперед.

Сварочный аппарат

Сварка полипропиленовых труб